本文
特定工場における公害防止組織の整備に関する法律に基づく届出(大気関係)
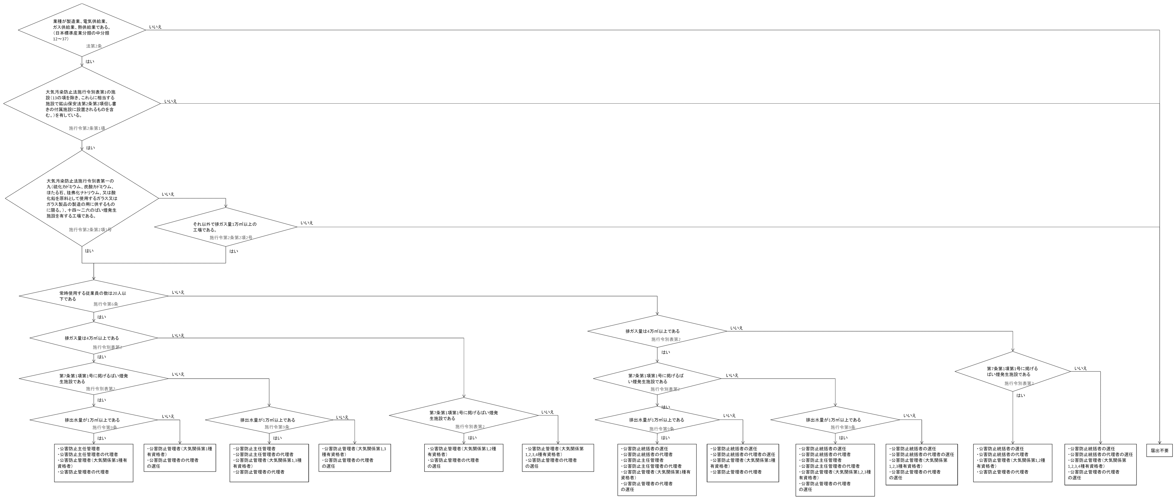
ばい煙発生施設が設置されている工場のうち政令で定められた事業場は、公害防止に関する業務を行う者の氏名等の届出を行う必要があります。
メニュー
- 判断フロー図
- 公害防止統括者を選任(死亡・解任)した場合
- 公害防止統括者の代理者を選任(死亡・解任)した場合
- 公害防止管理者を選任(死亡・解任)した場合
- 公害防止管理者の代理者を選任(死亡・解任)した場合
- 公害防止主任管理者を選任(死亡・解任)した場合
- 公害防止主任管理者の代理者を選任(死亡・解任)した場合
- 地位を承継した場合
- 資格の取得方法
- <リンク>
判断フロー図
公害防止統括者の選任(死亡・解任)の届出(様式第一)
|
対象 |
ばい煙発生施設が設置されており、政令で定める特定工場で、従業員数が21人以上の工場(製造業、電気・ガス・熱供給業に限る) |
|---|---|
|
資格 |
特になし |
|
選任時期 |
選任すべき事由が発生した日から30日以内(施行規則第2条) |
|
届出期限 |
選任した日から30日以内(死亡、解任したときも同様)(法律第3条3項) |
|
提出書類 |
|
|
添付書類 |
※委任状(届出者が法人の代表者でない場合に、代表者からの委任状が必要です) |
|
提出部数 |
2部(正本にその写しを1通)(施行規則第12条) |
|
業務内容 |
|
|
参考 |
|
| 備考 | 選任されている公害防止統括者の死亡や、異動などによる解任があった場合も同様式での届出となります |
公害防止統括者の代理者を選任(死亡・解任)した場合(様式第一)
公害防止統括者の選任(死亡・解任)と同じ手続き方法(法律第6条第1項)
公害防止管理者の選任及び死亡・解任の届出(様式第二)
|
対象 |
ばい煙発生施設が設置されており、政令で定める特定工場(製造業、電気・ガス・熱供給業に限る) | ||||||||
|---|---|---|---|---|---|---|---|---|---|
|
資格 |
(施行令別表第2) |
||||||||
|
選任時期 |
選任すべき事由が発生した日から60日以内(施行規則第5条第1項1号) |
||||||||
|
届出期限 |
選任した日から30日以内(死亡、解任したときも同様)(法律第3条第3項) |
||||||||
|
提出書類 |
|||||||||
|
添付書類 |
上記資格を有する者である旨を証する書類(合格証書や修了証書の写しなど)(施行規則第7条) |
||||||||
|
提出部数 |
2部(正本にその写しを1通)(施行規則第12条) |
||||||||
|
業務内容 |
|
||||||||
|
参考 |
|||||||||
| 備考 | 選任されている公害防止管理者の死亡や、異動などによる解任があった場合も同様式での届出となります |
公害防止管理者の代理者の選任(死亡・解任)の届出(様式第二)
公害防止管理者の選任(死亡・解任)と同じ手続き方法(法律第6条第2項)
公害防止主任管理者の選任及び死亡・解任の届出(様式第三)
|
対象 |
ばい煙発生施設及び汚水等排出施設が設置されており、排出ガス量が4万立方メートル以上であり、かつ、排出水量が1万立方メートル以上ある特定工場(製造業、電気・ガス・熱供給業に限る) |
|---|---|
|
資格 |
下記のいずれかの資格を有すこと |
|
選任時期 |
選任すべき事由が発生した日から60日以内(施行規則第8条第1項1号) |
|
届出期限 |
選任した日から30日以内(死亡、解任したときも同様)(法律第3条第3項) |
|
提出書類 |
|
|
添付書類 |
上記資格を有する者である旨を証する書類(合格証書や修了証書の写しなど)(施行規則第9条) |
|
提出部数 |
2部(正本にその写しを1通)(施行規則第12条) |
|
業務内容 |
(法律第5条第1項) |
|
参考 |
|
| 備考 | 選任されている公害防止管理者の死亡や、異動などによる解任があった場合も同様式での届出となります |
公害防止主任管理者の代理者の選任及び死亡・解任の届出(様式第三)
公害防止主任管理者の選任(死亡・解任)と同じ手続き方法(法律第6条第1項)
地位を承継した場合
|
対象 |
公害防止統括者、公害防止管理者の選任の届出をしている事業所で相続や合併があり、相続人又は合併後存続する法人若しくは合併により設立した法人(法律第6条の2) |
|---|---|
| 提出時期 | 遅滞なく |
|
提出書類 |
|
|
添付書類 |
地位を承継した相続人であり、二以上の相続人の全員の同意により選定された場合 地位を承継した相続人であり、上記以外の場合 地位を承継した法人の場合
※委任状(届出者が法人の代表者でない場合に、代表者からの委任状が必要です) |
|
提出部数 |
2部(正本にその写しを1通)(施行規則第12条) |
| 備考 |
資格の取得方法
公害防止管理者の資格を取得するには、以下の2つの方法があります。
国家試験の受験
毎年1回行われる国家試験(10月初旬ごろ)を受験して資格を取得する方法。(受験資格:学歴、年齢、性別及び実務経験等の制限は一切なし)
資格認定講習の受講
12月~3月の時期に、全国でのべ30回程度開催される講習を受講して取得する方法(受講資格:技術資格または学歴に応じた実務経験年数を有している方)
詳細は(一社)産業環境管理協会<外部リンク>のウェブサイトでご確認ください。
<リンク>
- 法令・告示・通達(環境省)<外部リンク>
- 一般社団法人産業環境管理協会<外部リンク>
ダウンロード
- 判断フロー図(170KB)(PDF文書)
- 公害防止統括者(公害防止統括者の代理者) 選任、死亡・解任届出書(36KB)(Word文書)
- 公害防止管理者(公害防止管理者の代理者) 選任、死亡・解任届出書(49KB)(Word文書)
- 公害防止主任管理者(公害防止主任管理者の代理者) 選任、死亡・解任届出書(36KB)(Word文書)
- 承継届出書(32KB)(Word文書)
- 相続同意証明書(29KB)(Word文書)
- 相続証明書(30KB)(Word文書)
- 【記載例】様式1(選任した場合)(109KB)(PDF文書)
- 【記載例】様式1(選任および解任した場合)(112KB)(PDF文書)
- 【記載例】様式1(解任した場合)(109KB)(PDF文書)
- 【記載例】様式2(選任した場合)(142KB)(PDF文書)
- 【記載例】様式2(選任および解任した場合)(145KB)(PDF文書)
- 【記載例】様式2(解任した場合)(144KB)(PDF文書)
- 【記載例】様式3(選任した場合)(110KB)(PDF文書)
- 【記載例】様式3(選任および解任した場合)(109KB)(PDF文書)
- 【記載例】様式3(解任した場合)(109KB)(PDF文書)



